可控蒸发混合器CEM系列
一、功能概述
很多应用场景需要通过蒸发将原先是液体的成分添加到载气中,例如核领域的同位素水交换、环保领域的VOCs发生等。其难点是蒸发过程很容易不稳定,特别是在需要调节各种不同蒸发量的情况下情况。
CEM系列可控蒸发混合器讲液体的蒸发和与载气的混合集成到一起,通过特殊的结构大大抑制了蒸发的波动,并且获得很好的混合均匀度。CEM系列下属多个不同型号,分别覆盖不同的蒸发量和载气流量要求,可以广泛满足活性炭活化、钢铁腐蚀、燃料电池测试、催化水热老化、固定床流化床反应等各种需求。
二、工作原理
三、产品参数
|
参数 |
CEM3000 |
CEM3001 |
CEM3020 |
CEM3080 |
CEM3200 |
|
液体蒸发量 |
(0.5-100) uL/min |
*(1-1000) uL/min |
(1-20) mL/min |
(1-80) mL/min |
(1-200) mL/min |
|
载气流量 |
(0-5) L/min |
(0-2) L/min |
(0-20) L/min |
(0-100) L/min |
(0-200) L/min |
|
浓度波动 |
优于±1% |
优于±2% |
|||
|
输出温度 |
≤1100℃ |
≤750℃ |
|||
|
允许压力 |
15 bar |
||||
|
电源 |
220VAC/1kW |
220VAC/2.5kW |
380或220VAC/5kW |
380或220VAC/9kW |
|
*在(0.5-100) uL/min范围内性能较3000型差,适合用于对此区域要求不高的情况。
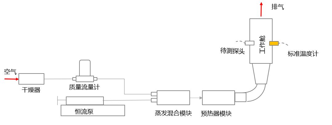
三、出厂检验
采用英国Hidden在线质谱进行输出浓度实时检测。
CEM3020测试结果
四、相关专利


如有需要请提下一下联系方式或者问题
Copyright ©2020-2030 苏州阿洛斯环境发生器有限公司